Использование гидравлического разделителя при децентрализованном теплоснабжении здания
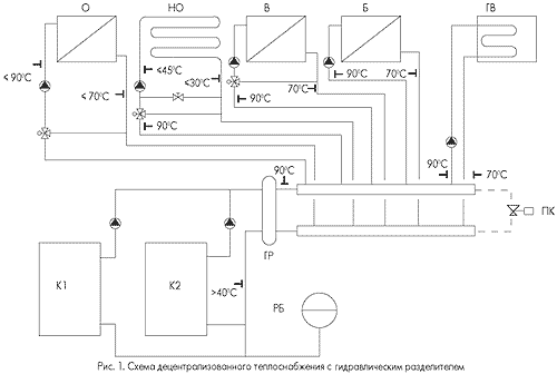
Схема децентрализованного теплоснабжения здания (рис. 1) представляет собой совокупность различного инженерного оборудования, находящегося в постоянно изменяющейся тепловой и гидравлической взаимосвязи. Функционально общая схема теплоснабжения делится на две: схему обвязки генераторов теплоты (как правило, водогрейных котлов (на рис. 1) - К1 и К2) и схему теплопотребителей. Первая схема сама по себе достаточно сложна и помимо основной задачи - обеспечения потребителей теплотой в требуемом количестве Qк - решает еще и свои собственные задачи. К ним относятся обеспечение циркуляции воды в контуре котлов и, если необходимо, в контурах отдельных потребителей, предохранительные функции (защита от предельно допустимого повышения или снижения давления и температуры теплоносителя), подпитка схемы водой с ее химподготовкой, функции управления, контроля и учета параметров теплоснабжения. Особенностью схемы потребителей теплоты современного здания является то, что они и в расчетных, и в эксплуатационных условиях в значительной мере различаются как по расчетной мощности, параметрам теплоносителя (температура и расход) и пределам их изменения, так и по продолжительности периода функционирования. Ниже приведена их краткая характеристика с этих точек зрения.
Использование гидравлического разделителя при децентрализованном теплоснабжении здания
Схема децентрализованного теплоснабжения здания (рис. 1) представляет собой совокупность различного инженерного оборудования, находящегося в постоянно изменяющейся тепловой и гидравлической взаимосвязи. Функционально общая схема теплоснабжения делится на две: схему обвязки генераторов теплоты (как правило, водогрейных котлов (на рис. 1) - К1 и К2) и схему теплопотребителей.
Первая схема сама по себе достаточно сложна и помимо основной задачи - обеспечения потребителей теплотой в требуемом количестве Qк - решает еще и свои собственные задачи. К ним относятся обеспечение циркуляции воды в контуре котлов и, если необходимо, в контурах отдельных потребителей, предохранительные функции (защита от предельно допустимого повышения или снижения давления и температуры теплоносителя), подпитка схемы водой с ее химподготовкой, функции управления, контроля и учета параметров теплоснабжения.
Особенностью схемы потребителей теплоты современного здания является то, что они и в расчетных, и в эксплуатационных условиях в значительной мере различаются как по расчетной мощности, параметрам теплоносителя (температура и расход) и пределам их изменения, так и по продолжительности периода функционирования. Ниже приведена их краткая характеристика с этих точек зрения.
Система центрального отопления (О на рис. 1).
В условиях отопительного сезона система функционирует практически непрерывно. Возможно кратковременное прекращение циркуляции в переходный период года, а также кратковременный периодический запуск системы в теплый период (для прогонки насосов). Циркуляция воды обеспечивается собственным насосом, подбираемым исходя из расчетных значений теплопотребности (теплопотерь) здания Qо и температурных параметров воды порядка 90-70°С (расчетные параметры для большинства импортных котлов малой и средней мощности). Регулирование температуры теплоносителя (качественное регулирование) осуществляется смесителем перед насосом при практически неизменном расходе воды в системе по температуре наружного воздуха (регулирование "по возмущению"). При регулировании теплоподачи в систему отопления по температуре внутреннего воздуха в контрольном помещении здания (регулирование "по отклонению") оно может осуществляться за счет периодического отключения системы (регулирование "пропусками"). При установке у отопительных приборов клапанов с термостатической головкой (термоклапанов) происходит количественное регулирование системы за счет изменения расхода воды в приборах и, соответственно, в системе отопления в целом. Часто оба способа регулирования совмещают, дополняя один другим. В этом случае система отопления работает с постоянно изменяющимися расходом воды и ее температурными параметрами.
![]() |
Рисунок 1. Схема децентрализованного теплоснабжения с гидравлическим разделителем |
Система напольного отопления (НО).
По своему назначению может быть двух видов. Первый выполняет чисто отопительные функции (компенсация теплопотерь помещений здания Qно). В этом случае система работает с переменной температурой воды в соответствии с заданным графиком качественного регулирования. Второй возможный вид - чисто комфортная система (например, подогрев обходных дорожек бассейна), работающая при постоянной температуре теплоносителя. И в том, и в другом виде основной особенностью являются пониженные, по сравнению с обычной системой отопления, расчетная температура подаваемого теплоносителя (не выше 50°С) и разница температуры воды в системе (не более 15°С). Расчетный расход воды при этом непосредственно в отопительном контуре увеличивается на 25%, но ее количество, поступающее от теплоисточника, снижается на ~65%. Обеспечивается это соответствующей настройкой регулировочного вентиля на перемычке перед циркуляционным насосом системы НО (см. рис. 1). Расход воды в подобной системе следует стремиться сохранять постоянным, так как количественное регулирование может привести к неравномерности прогрева отапливаемых площадей пола и снижению долговечности его конструкции. Но расход воды от распределительного коллектора в эксплуатационных условиях будет меняться за счет работы смесителя.
Система вентиляции (В).
В зависимости от назначения вентилируемого помещения система может быть постоянного или периодического действия. Требуемая тепловая мощность водяного калорифера Qв обеспечивается, как правило, за счет качественного регулирования с помощью смесителя. Регулируемый параметр (температура приточного воздуха) обеспечивается собственной смесительной группой (насос + смеситель) вентустановки или, при ее отсутствии, аналогичной группой, установленной у распределительного коллектора. Таким образом, расход воды от котла при работающей установке будет меняться в зависимости от положения регулирующего органа смесителя. При неработающей вентустановке сохраняется небольшой расход воды (~5%) для защиты калорифера от замораживания.
Система нагрева воды в бассейне (Б).
Включается периодически по сигналу от автоматики водоподготовки бассейна. Для обеспечения быстрого нагрева воды система работает в форсированном тепловом режиме (максимально возможная температура теплоносителя и его расход, соответствующий мощности водоводяного нагревателя бассейна Qб). Продолжительность работы системы в основном зависит от объема воды в бассейне и может составлять от 1-4 часов в режиме обычного периодического подогрева до 2-3 суток при первоначальном наполнении бассейна.
Система горячего водоснабжения (ГВ).
Характеризуется выраженными пиками максимального теплопотребления Qгв в течение суток (утром и вечером). Работа системы во многом зависит от принятого типа водонагревателя. В случае использования скоростного (например, пластинчатого) теплообменника режим потребления теплоты переменный и совпадает с уровнем водоразбора. При использовании для приготовления горячей воды емкостного водонагревателя его прогрев будет осуществляться периодически в форсированном тепловом режиме (см. выше). В этом случае расчетные потребляемая мощность водонагревателя и, соответственно, подача насоса греющей воды, периодичность и продолжительность его работы будут зависеть от выбранного объема нагревателя. При соответствующих условиях и достаточном обосновании расчетную теплопотребность подогревателя Qгв, учитываемую при определении мощности теплогенератора, можно значительно снизить или вообще свести к нулю.
В зависимости от архитектуры и планировки здания систем отопления и вентиляции в схеме может быть несколько, причем с разной тепловой нагрузкой и периодом функционирования. Общее количество гидравлически параллельных теплопотребляющих систем в общей схеме теплоснабжения сложного здания может достигать десяти и более.
Таким образом, анализируя все вышесказанное, можно сделать определенный вывод, что вторая схема представляет собой сложный "живой организм" c постоянно изменяющимися как плавно, так и скачкообразно, тепловыми и гидравлическими параметрами. Для обеспечения в подобных условиях стабильности работы первой схемы (обвязки теплогенераторов) и ее защиты от сложно предсказуемых процессов во второй схеме (группы теплопотребителей) и служит гидравлический разделитель ГР, часто встречающийся в схемах теплоснабжения зданий, рекомендуемых западными фирмами - производителями котельного оборудования. Другое его часто встречающееся название взято из дословного перевода "Hydraulische Weiche" - "гидравлическая стрелка". Присутствующий иногда в подобных схемах как альтернатива разделителю перепускной клапан ПК, установленный на перемычке между коллекторами, как показала практика, менее эффективен и требует более тщательного подхода к его выбору, настройке и техническому обслуживанию.
Гидравлический разделитель (рис. 2) достаточно прост по своему принципиальному устройству и представляет собой перемычку в виде трубы большого диаметра, соединяющую подающую и обратную магистраль перед распределительным и сборным коллекторами. Единственным параметром выбора разделителя является его диаметр, принимаемый по максимально возможному расходу воды в перемычке. Им является расчетный расход воды G1 в контуре обвязки котельной. Основной принцип выбора - обеспечение минимальной скорости воды в перемычке и, соответственно, практически нулевого перепада давления в разделителе. Вместе с закрытым расширительным баком РБ это условие создает в точках 1(3) и 2(4) своего рода "нейтральную" точку, в которой независимо от переменных режимов работы первой и второй частей схемы будет поддерживаться практически постоянное гидростатическое давление.
![]() |
Рисунок 2. Гидравлический разделитель |
Расчетная мощность теплогенераторов, как и в любой схеме, в данном случае определяется суммированием расчетных нагрузок потребителей теплоты:
Qк=m(Qо+Qно+Qв+Qб+Qгв), (1)
где m - коэффициент запаса, учитывающий бесполезные потери теплоты в магистралях и оборудовании, собственные теплопотребности котельной, например, на отопление и приточную вентустановку и т. п.
Изменение теплоподачи от генераторов осуществляется ступенчатой или модулированной горелкой котла путем обеспечения соответствующей температуры теплоносителя. Следует обратить внимание на часто встречающуюся принципиальную ошибку при проектировании и монтаже системы управления подобной схемой: установку температурного датчика перед входом воды в разделитель (точка 1). Датчик, по которому автоматически отслеживается требуемый режим работы горелок, должен быть установлен в точке, соответствующей температуре T3 (см. рис. 2).
Гидравлический режим работы схемы обвязки котлов, представленной на рис. 1, имеет две устойчивые ступени и зависит от того, один или два насоса работают в данный момент. Подобная схема может быть оснащена и одним общим насосом, а ведомый котел - отсекающим клапаном (для прекращения циркуляции воды через котел при его остановке). В этом случае режим работы схемы также имеет две гидравлически устойчивые ступени и зависит от текущего положения запорного органа данного клапана.
Расчетный режим работы гидравлического разделителя (нулевой расход воды через разделитель, т. е. G3=G1 и T3=T1, (см. рис. 2а) обеспечивается точным подбором циркуляционных насосов, установленных в схеме обвязки теплогенераторов. Их суммарная подача должна быть равна суммарной расчетной подаче насосов всех теплопотребляющих контуров, определяемых исходя из расчетной тепловой нагрузки потребителей и расчетного температурного перепада в схеме теплоснабжения (например, 90-70°С). Исключением является контур напольного отопления, где учитывается не подача насоса, а расход воды на участке от распределительного коллектора до смесителя. Последний определяется исходя из большего температурного перепада (например, 90-30°С при расчетном перепаде в самом отопительном контуре 45-30°С).
В эксплуатационных условиях возможны два варианта режима работы гидравлического разделителя. В первом случае (см. рис. 2б) теплоноситель по разделителю частично перетекает из подающей в обратную магистраль (Т3=Т1, G3>G1). Это происходит, когда при отключении одной из систем, например, нагревателя воды в бассейне, продолжают работать оба котловых насоса. Возможен крайний случай (G2=G1, G3=0, Т2<40°С), когда насосы потребителей теплоты еще не работают, а один или оба насоса у котлов включены для их форсированного прогрева.
Во втором варианте работы разделителя (см. рис. 2в) вода из обратной магистрали частично перетекает в подающую (T3 < T1, G3>G1). Это возможно в том случае, когда при температуре наружного воздуха выше расчетной один котел обеспечивает теплотой всех потребителей, а второй котел и его насос не работают. Данный вариант отсутствует в том случае, когда схема обвязки котлов снабжена только одним общим циркуляционным насосом.
Современные промышленные конструкции гидравлических разделителей могут быть многофункциональны и включать в себя различного рода дополнительные устройства для обеспечения направленного и стабилизированного потока теплоносителя, отделения и удаления воздуха и грязи.
Таким образом, можно сделать вывод, что использование гидравлического разделителя в сложных схемах децентрализованного теплоснабжения в определенной мере повышает их тепловую и гидравлическую устойчивость и обеспечивает общий положительный эксплуатационный эффект.
129337, Москва, Ярославское ш., 26, МГСУ, каф. ОВ
Тел./факс (095) 183-3256
Статья опубликована в журнале “АВОК” за №4'2000
Статьи по теме
- Совершенствование систем централизованного теплоснабжения крупных городов России
АВОК №5'2004 - Учителя и учебники: Н. С. Ермолаев
АВОК №7'2012 - Энергоэффективные и энергосберегающие технологии в системе теплоснабжения жилого района Куркино г. Москвы
Энергосбережение №5'2001 - «Тупиковость» теплоснабжения России
Энергосбережение №5'2007 - Тепловые насосы большой мощности. Примеры реализованных проектов в Европе
АВОК №5'2019 - Эффективная работа вентиляторов в системах вентиляции
АВОК №2'2007 - Обеспечение устойчивого будущего путем реконструкции прошлого. Опыт реновации штаб-квартиры ASHRAE
АВОК №7'2015 - Система поквартирного теплоснабжения многоквартирного жилого дома
АВОК №1'2005 - Энергетически пассивный многоэтажный жилой дом
АВОК №1'2013 - Концепция реконструкции системы теплоснабжения Приморского района Санкт-Петербурга
Энергосбережение №6'2001
Подписка на журналы















